Installation & Operation Manual Proven Quality since 1892
ECON Limit Switch Box Fig. 79652 www.eriks.com
Rev.0 10
9 MAINTENANCE
The ECON Fig. 79652 limit switch box is designed to provide accurate and reliable valve position signalling and
indicating of most automated valves.
WARNING:
Inspection and maintenance work must be performed by qualified and trained
personnel
When working in potentially explosive areas, the standard EN 60079-14
“Electrical Installations in Hazardous Areas” must be observed.
Work on an open limit switch box, which is under voltage, may only be
performed if there is no explosion risk.
Observe local and national regulations and legislation.
Flame proof enclosures may only be opened if there is no explosion risk.
CAUTION:
Shut-off all incoming power or air supply on the valve actuator before starting
maintenance work on the limit switch box.
Be sure that the working area is clean before disassembling the limit
switch box. Clean all parts and seals before re-assembling.
Use only genuine spare parts, which can be purchased from your local ECON
distributer.
Maintenance should be performed every six month or after every 100,000 operation cycles. In severe operation
conditions inspections must be performed more frequently. During maintenance the following parts of the limit switch
box must be inspected:
Check the alignment of the valve, actuator and limit switch box.
Check the wiring insulation and the terminal strip connections.
Check the adjustment of the cams.
Check the cams on wear and replace them if necessary.
Check if al screws are present and tightened.
Check if the cable connections are installed properly and not leaking.
Check internal devices for condensation.
Check the enclosure for damages, especially on the sealing surfaces.
Check the enclosure O-ring seals and also check if the O-ring is in the correct position.
Visually inspect the limit switch box during operation.
Inspect the type plate of the limit switch box and replace it if necessary.
10 TROUBLESHOOTING
The following instructions are offered for the most common difficulties that could be encountered during installation
and start-up.
Signal errors to main control room.
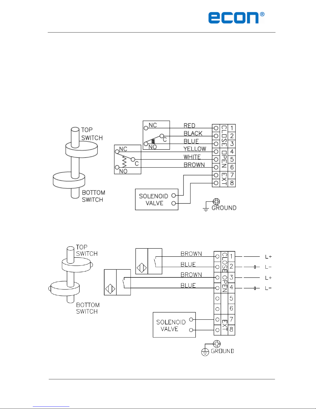
Check if the wiring of the limit switches/sensors is in accordance to the wiring diagram.
Check if the cams or switches/sensors are damaged or broken.
Check the connections on the terminal strip.
Re-set the limit switch box
Check the potentiometer gear for jamming (if present)
Check the zero and span calibration if a CPT has been installed.
Check the PCB for damages if a CPT has been installed.