6. Rain Shield Installation
FIGURE 6 [Installing The Rain Shield
RAIN SHIELD
requirements. If the unit is connected to an existing system, the
ductwork MUST be checked to make sure it is adequate. Extra
runs or larger duct sizes may have to be installed.
Maximum recommended velocity in trunk ducts is 1000 feet per
minute (5.08m/s). Velocity in branches should not exceed 800
feet per minute (4.06m/s). Refer to the Technical Data Label on
the unit for unit air volume requirements and system sizing
recommendations.
NOTE: Ductwork sizing affects temperature rise and cooling
temperature differential. Be sure to properly size ductwork to the
capacity and airflow characteristics of your unit. Failure to do so
can affect limit controls, compressors, motors, and other
components and will lead to premature failure of components.
This will also adversely affect day to day unit performance.
Flexible Duct Kits are available from your supplier to effect proper
sizing and installation to Mobile Homes and other standard
construction,.
Refer to unit rating plate for proper Electric Heat Accessory sizing
and see the Temperature Rise Check section in the Electric Heat
Accessory Installation manual.
1.Remove all screws from the cover plate on Blower/Electrical Access
Panel.
2.Install adhesive backed gasket on Blower/Electrical Access
Panel.
3.Install lower frame of rain shield with 4 screws.
4.Install rain shield hinged cover with 4 screws.
5.Install circuit breaker filler plates (2 each per unused breaker
slot.)
&Re-install Blower/Electrical Access Panel.
NOTE: VERIFY ALL APPROPRIATE SEALS ARE IN PLACE.
SEE FIGURE 6.
7. Air Distribution System
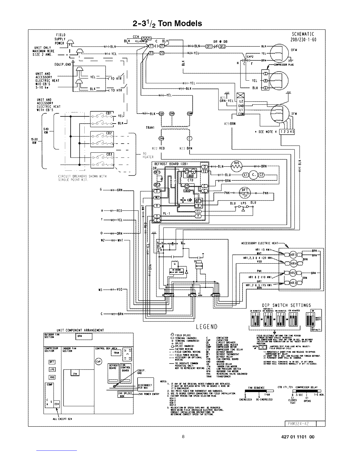
For airflow data (blower performance data, blower speed tap
settings, etc.) see the Technical Data Sheet attached to the unit.
Duetwork
NOTE: The total heat gain of the structure to be conditioned as
expressed in total Btu/hr should be calculated by manufacturer's
method or in accordance with "A.S.H.R.A.E. Guide" or "Manual J
Load Calculations" published by the Air Conditioning
Contractors of America. The total heat gain calculated should be
equal to or less than the cooling capacity output based on D.O.E.
test procedures, steady state efficiency times input.
Ductwork, supply registers, and return air grilles MUST be
designed and sized to handle the unit's cooling air volume
Ductwork Insulation
It is recommended that ductwork installed outdoors have a
minimum of 2" (51mm) of fiberglass insulation and be covered by
a weatherproof vapor barrier that is protected against damage.
Caulking and flashings, or other means adequate to provide a
permanent weather seal, must be used.
It is recommended that ductwork installed in attics or other areas
exposed to outdoor temperatures have a minimum of 2" (51mm)
fiberglass insulation and have an indoor type vapor barrier.
Ductwork Connections
The use offlexible, non-combustible connectors between main
trunk ducts and supply and return air plenums is recommended to
minimize vibration transmission.
NOTE: Connect supply and return air plenums to unit in a manner
that will allow the top of the unit to be removed without removing
plenums. Plenums MUST be individually sealed to unit casing.
Ducts MUST be terminated inside structure.
Filters
All return air MUST pass through a field supplied filter before
entering the unit. if used, an electronic air cleaner MUST be
installed in the return air ductwork. Minimum recommended filter
areas are listed in FIGURE 7 and are based on a velocity of 300
ff./min. (1.2m/s) for disposable filters and 500 ft./min. (2.54m/s)
for washable high velocity filters.
NOTE:
Do NOT operate the unit without all filters in place.
FIGURE 7 Recommended Filter Sizes
NOTE: Some filters are marked with an arrow to indicate the proper direction of air flow through the filter. The air flow direction wilI be towards
the blower motor. Make sure filter is installed correctly.
Nominal Tons
Air Conditioning
2
2 1/2
3
3 1/2
4
5
Nominal Air Flow
Cubic Feet
per Minute
700 - 900
875 - 1125
1050 -1350
1225 -1575
1400-1800
1750 - 2000
10
Recommended Filter Sizes
Sq. In. Surface Area/Nominal Size
Disposable Filters
400 or 20 x 25
487 or 20 x 30
576 or 14 x 25 (2Req.)
865 or 16 x 25 (2Req.)
753 or 20 x 25 (2 Req.)
960 or 20 x 30 (2 Req.)
Gleanable Filters
246 or 15 x 20
301 or 14x25
356 or 16x25
411 or 20 x25
486 or 20 x 25
575 or 24 x 25
427 01 1101 00