Idegis D-10+ Bedienungsanleitung

SALT ELECTROLYSIS SYSTEM
D-10+
EN
D-18+
D-25+
D-40+
integrated pH/ORP controller
OPERATION MANUAL
D-40


INDEX
1.- TECHNICAL SPECIFICATIONS …………………….…………
1.1. Dimensions…..……………………………..……………..
1.2. Power supply specifications …………………………….
1.3. Electrolysis cell specifications …………………………..
1.4. pH controller specifications ………..…………………...
1.5. ORP controller specifications ………………………...…
1.6. pH/ORP electrode specifications …….…………………
2.- INSTALLATION INSTRUCTIONS ……………………………..
2.1. Power supply ……………………………………………..
2.2. Electrolysis cell …………….…………………………….
2.3. pH/ORP electrodes ……….……………………………..
2.4. Electrical connections ……………………………………
3.- SYSTEM DESCRIPTION …………….…………………………
3.1. Power supply description ………………………………..
3.2. Remote control……………………………………………
3.3. Electrolysis cell description……………………………...
4.- START-UP …..………………………………………………..…..
5.- OPERATION …………………………………………………......
5.1. Electrolysis system…………………………………….…
5.2. Integrated pH controller………….……….………………
5.3. Integrated ORP controller …………….……….………...
5.4. Alarm and system messages …………….……………..
6.- MAINTENANCE ……...…………………………………………..
6.1. Chlorine level control in the pool …….……..………….
6.2. Maintenance of the electrolysis cell …..………………..
6.3. Salt additions ………………………..……………………
6.4. pH electrode calibration ..……………………………….
6.5. ORP electrode calibration ……………………………….
6.6. Maintenance of the pH/ORP electrodes ……………….
4
4
4
5
5
5
5
6
6
8
10
10
12
13
16
17
18
19
19
23
24
27
29
29
30
30
31
33
34

7.- PRACTICAL ADVICES ………….……………………………
8.- TROUBLESHOOTING …………….……………………………
9.- WARRANTY ….…………….…………………………….……...
35
36
38
2

Dear customer:
Thank you very much for purchasing our SALT ELECTROLYSIS SYSTEM for the treatment
of swimming pool water. IDEGIS SALT ELECTROLYSIS SYSTEMS have been designed and
manufactured taking into account the already existing specific necessities in the treatment of
the swimming pool water. Their main features are handling simplicity and easy installation,
together with low maintenance costs.
Before installing and using the equipment, please read this Operation Manual carefully and
keep it for future reference.
DESCRIPTION OF THIS OPERATION MANUAL
This Operation Manual describes the operation of model D-40; as well as models with
INTEGRATED PH/ORP CONTROLLER, D-10+, D-18+, D-25+ and D-40+.
UNPACKING
Verify the following elements of the installation kit have been included in the package, and
read the whole Operation Manual before starting the installation of the unit.
Supplied elements:
Power supply (with integrated pH/ORP controllers ).
Electrolysis cell.
Models D-10+ ... D-25+.
Models D-40(+)
Calibration solutions [pH=4.0 (red) / pH=7.0 (green) / 470
mV ORP].
H-035 pH-electrode (blue).
PE holder 12mm -1/2”G for pH/ORP electrode insertion (x
2).
Connector CEE22 for dosing pump (dosing pump and
accessories not supplied).
RX-02 ORP electrode (red)
.
BEFORE INSTALLATION:
Before installing the IDEGIS SYSTEM or performing any
maintenance task, please disconnect the 220 Vac voltage
supply:
oSystem must be installed by qualified personnel, in
accordance with all local and national electrical regulations.
oVerify that the supply voltage corresponds with the one
indicated in the label located in the left side of the unit.
oCheck all the electrical connectors are well tightened to avoid false contacts and their consequent
overheating.
oDo not connect the unit to the 220 Vac voltage supply before connecting the electrolysis cell to the
power supply. Choose an installation place where the system can be easily accessed, allowing an easy
inspection of the control panel and the electrodes.

1.- TECHNICAL SPECIFICATIONS
1.1. DIMENSIONS
1.2. POWER SUPPLY SPECIFICATIONS
Control: microprocessor
Self-cleaning: electronic polarity reversal
D-10+ D-18+ D-25+ D-40(+)
Input (ac) 220 Vac / 50-60 Hz
Cable (ac) H07V/K
cable 3x1.0 mm2
Consumption (ac)
Fuse 2 A (6x32 mm) 3 A (6x32 mm) 4 A (6X32 mm) 5 A (6X32 mm)
Output (dc) 4.5 V / 12 A 4,5 V / 22 A 4,5 V / 30 A 9 V / 25 A
Cable (dc) H07V/K
cable 2x6 mm2
H07V/K
cable 2x10 mm2
Cooling Natural
4
0.8 A 1.4 A 2.0 A 2.4 A

1.3. ELECTROLYSIS CELL SPECIFICATIONS
Recommended salinity: 4-6 g/l (4000 – 6000 ppm)
Electrodes: Titanium with SELF-CLEANING coating
Max. recommended pressure: 1 Kg/cm2 [D-10+ ... D-25+]
3 Kg/cm2 [D-40(+)]
Temperature: less than 40ºC
Material: methacrylate-based polymer [D-10+ ... D-25+]
polypropylene [D-40(+)]
D-10+ D-18+ D-25+ D-40(+)
Production
(at 25ºC and 6 g/l salinity) 10 g./h. 18 g./h. 25 g./h. 40 g./h.
Minimum flow 2 m3/h 4 m3/h 5 m3/h 8 m3/h
Electrode number: 5
additional flow
detector
8
additional flow
detector
8
additional flow
detector
8
additional flow
detector
Pipe connections: Gluing with PVC adhesive Ø 63 Thread F 1 1/2”
1.4. PH-CONTROLLER SPECIFICATIONS
Control output: 220 V/0.5 A max., ON-OFF, triac.
pH measure range: 0.0 – 9.9
pH control range: 7.0 – 7.8
Precision: +/- 0.1
Fuse: 0.5 A
Calibration: Automatic, two modes.
“FAST” : one-point calibration
“STANDARD”: two-point calibration
1.5. ORP-CONTROLLER TECHNICAL SPECIFICATIONS
ORP range: 0 – 999 mV
ORP control range: 650 - 850 mV
Precision: 1 mV
Calibration: Automatic, single-point
1.6. TECHNICAL SPECIFICATIONS OF THE PH/ORP ELECTRODES
The pH/ORP electrodes have an epoxy body and are filled with electrolyte gel. The
electrolyte gel prevents the contamination of the electrode, allowing its installation in
pressurised systems. The electrodes are supplied with a BNC-ended cable and are immersed
in a special conservation solution.
Response time: 95% in less than 30 sec.
pH range (H-035 electrode): 0 - 12
Temperature range 0 - 80 ºC
Max. pressure: up to 1.7 bar
5

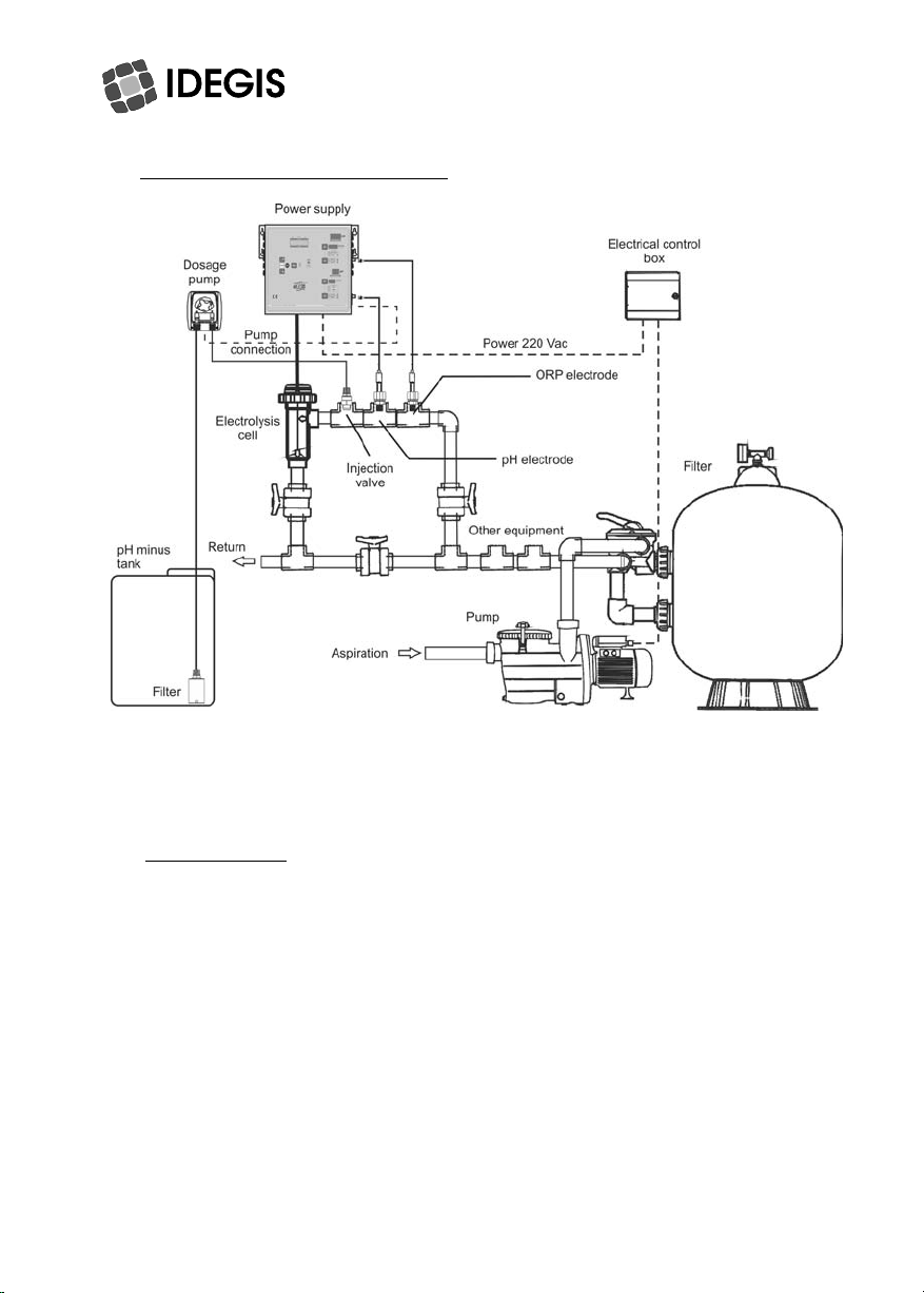
2.- INSTALLATION INSTRUCTIONS
Recommended installation diagram[models D-10+ ... D-25+]
Recommended installation diagram [models D-40(+), see next page.
2.1. POWER SUPPLY
Always install the POWER SUPPLY of the IDEGIS system VERTICALLY on a solid and rigid
surface (wall) as shown in the recommended installation diagram. The POWER SUPPLY
should be installed in a well-ventilated dry place. The POWER SUPPLY should not be
installed outdoors, and should be installed a bit distant from the electrolysis cell so that it
cannot accidentally suffer water splashes.
Beware of corrosive atmosphere formation due to pH decreasing solutions (specially, those
ones based on hydrochloric acid "HCl". Do not install the IDEGIS SYSTEM near to any stores
of these chemicals. We strongly recommend the use of chemicals based on sodium
bisulphate or diluted sulphuric acid.
Power supply must be connected to the electrical control box of the pool, so that the pump
and the IDEGIS SYSTEM are turned on (and off) simultaneously.
6

7

2.2. ELECTROLYSIS CELL
The electrolysis cell is made of a transparent polymer in whose interior the electrodes are
placed. The electrolysis cell must be always installed indoors and after the pool filter, and
after any heating equipment that may be present (heat pumps, oil boilers, etc.).
The installation of the cell should allow easy access to the installed electrodes by the user. It
is highly recommended to install the electrolysis cell VERTICALLY [models D-10+ ... D-25+]
or HORIZONTALLY [model D-40(+)], in a place of the pipe that can be easily isolated from
the rest of the installation by two valves, so that the tasks of maintenance can be carried out
with no need of partial or total draining of the swimming pool.
Where the cell is installed on a by-pass (recommended option), a valve to regulate the flow
must be introduced. Prior to installation, please consider the following commentaries might be
considered:
oFlow direction marked in the cell must be
respected.
oRecirculation system must guarantee the
minimum flow stated in the Table of
TECHNICAL SPECIFICATIONS for each
model (see Section 1.3).
oThe system flow detector (1) activates if there
is not recirculation (flow) of water through the
cell or if flow is very low. If electrolysis gases
are not properly removed through the
electrolysis cell, the generated gas bubble
electrically isolates the auxiliary electrode
(electronic detection). Therefore, when
locating the electrodes in the cell, the level
probe (auxiliary electrode) will have to be
located in the higher area of the cell. The
safest orientation is shown in the
recommended installation diagram. In order to
avoid an excessive vibration of the electrodes,
these will have to be arranged inside the cell in
parallel to the water flow (2).
8
Dieses Handbuch passt für folgende Modelle
3
Inhaltsverzeichnis

















