
Kelly Ebike Brushless DC Motor Controller User’s Manual V 3.3
2.2 Features
•Specially designed for electric bicycle and scooter.
•Intelligence with powerful microprocessor.
•Synchronous rectification, ultra low drop, fast PWM to achieve very high efficiency.
•Electronic reversing.
•Voltage monitoring on 3 motor phases, bus, and power supply.
•Voltage monitoring on voltage source 12V and 5V.
•Current sense on all 3 motor phases.
•Current control loop.
•Hardware over current protection.
•Hardware over voltage protection.
•Support torque mode, speed mode, and balanced mode operation.
•Configurable limit for motor current and battery current.
•Battery current limiting available, doesn’t affect taking off performance.
•More startup current ,can get more startup speed.
•Low EMC.
•LED fault code.
•Battery protection: current cutback, warning and shutdown at configurable high and low
battery voltage.
•Rugged aluminum housing for maximum heat dissipation and harsh environment.
•Rugged high current terminals, and rugged aviation connectors for small signal.
•Thermal protection: current cut back, warning and shutdown on high temperature.
•Configurable 60 degree or 120 degree hall position sensors.
•Support motors with any number of poles.
•Up to 40,000 electric RPM standard. Optional high speed 70,000 ERPM, and ultra high speed
100,000 ERPM. (Electric RPM = mechanical RPM * motor pole pairs).
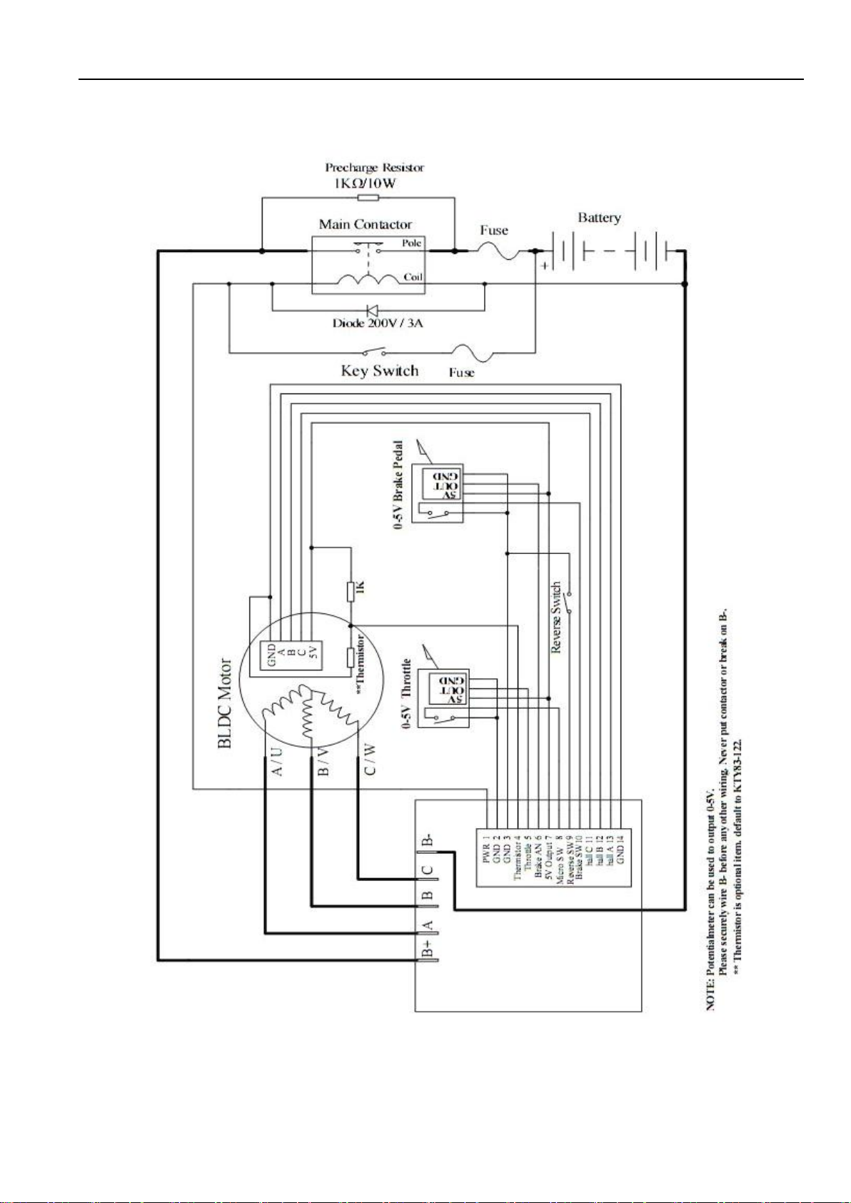
•Brake switch is used to start regen.
•0-5V brake signal is used to command regen current.
•Support three modes of regenerative braking: brake switch regen, release throttle regen,
0-5V analog signal variable regen.
•Configurable high pedal protection: Disable operation if power up with high throttle.
•Current multiplication: Take less current from battery, output more current to motor.
•Easy installation: 3-wire potentiometer will work.
•Current meter output.
•Standard PC/Laptop computer to do programming. No special tools needed.
•User program provided. Easy to use. No cost to customers.
2.3 Specifications
•Frequency of Operation: 16.6kHz.
•Standby Battery Current: < 0.5mA.
•5V Sensor Supply Current: 40mA.
•Controller supply voltage range, PWR, 18V to 90V.