5
IM-P403-47 AB Issue 7
3. Installation
3.1 Installation
WARNING: Isolate the mains supply before unplugging the controller since hazardous
voltages will be exposed on the controller base.
Tounplugthe controller fromitsbase,undothe two retainingscrewsandpullthecontroller straight
forwards. Rocking the controller in the vertical plane will ease removal.
The controller must be installed in a suitable industrial control panel or fireproof enclosure to
provide environmental protection (pollution degree 2). Spirax Sarco can provide suitable plastic or
metal enclosures (for the standard controller only).
The controller may be mounted on a 'top hat' DIN rail using the clip provided or the clip can be
removed and the controller base screwed directly to a chassis plate.
Caution: Allow 15 mm spacing between multiple units for air circulation.
The controller is for installation category II (Overvoltage category) and must be installed in
accordance with IEC 60364 or equivalent. The controller and all connected circuits must have
a common isolation system which meets the relevant requirements of IEC 60947-1 and
IEC 60947-3 or equivalent. This must be positioned close to the controller and clearly identified
as the disconnect device.
A quick blow 3 amp external fuse must be fitted in all phases of the controller relay supply.
A quick blow 1 amp external fuse must be fitted if the burner input is connected.
The relay is rated at 250 V and must be on the same phase as the controller supply.
Cabling should be installed in accordance with BS 6739 - Instrumentation in Process Control
Systems: Installation design and practice or local equivalent.
Table 1 - Relay rating table:
Version Relay load type Rating
Standard Resistive at 250 Vac 3 A
Inductive at 250 Vac 1 A
Lamp or resistive at 240 Vac 3 A
Tungsten filament at 240 Vac 1 A
UL listed AC motor at 240 Vac ¼HP (2.9 A)
AC motor at 120 Vac 1
/10 HP (3 A)
Pilot duty (control circuits/coils) C300 (2.5 A)
For the US and Canadian markets the controller must be wired in accordance with the National
and Local Electrical Code (NEC) or Canadian Electrical Code (CEC).
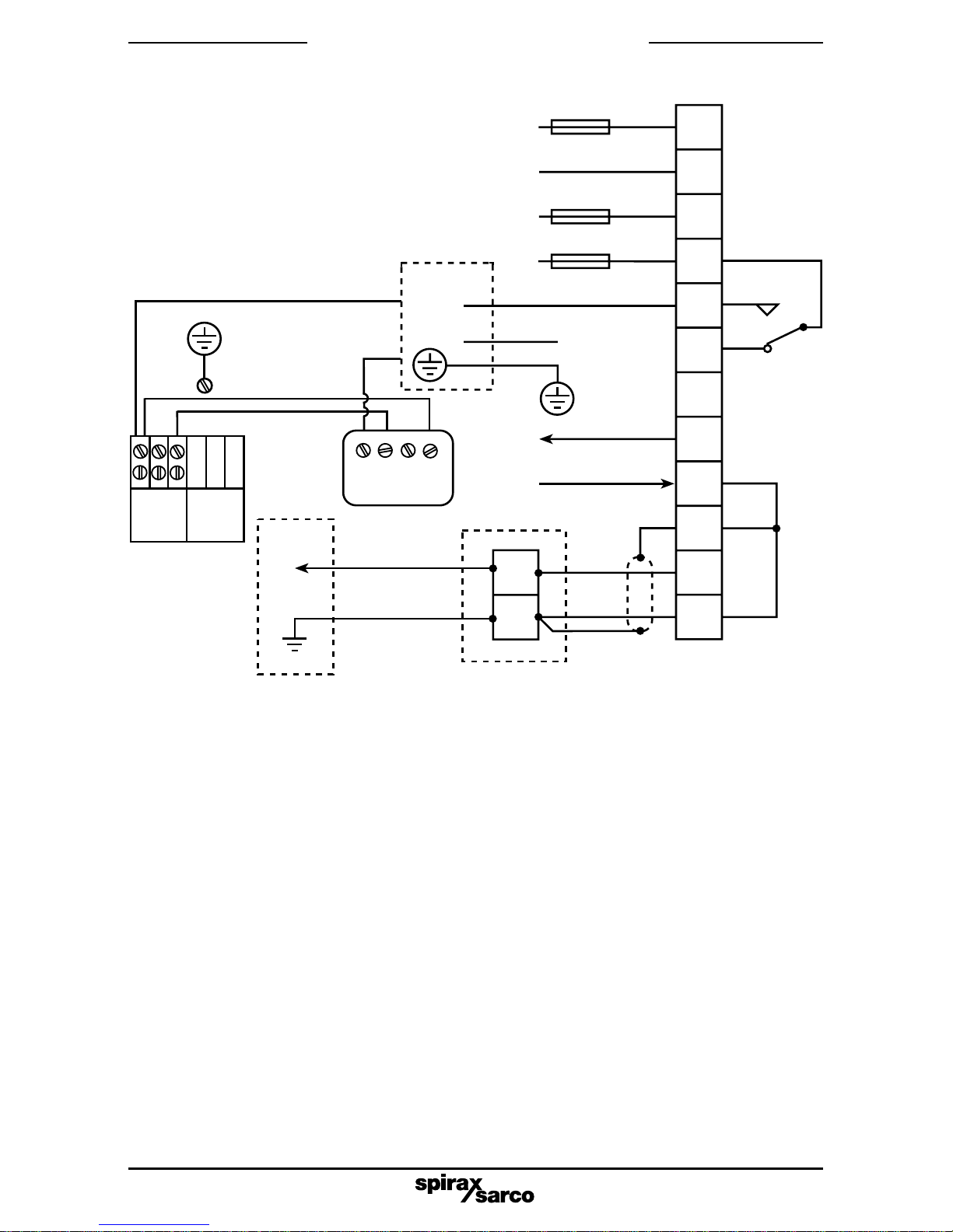
Note:- The wiring diagrams (Section 5) show the relay in the power off position.
Screened high temperature, 2/4 core, 1 mm²(18 - 16 AWG) copper cable is required for the probe
wiring. Use cable with a suitable temperature rating for the installation. Pirelli FP200 or Delta
Crompton Firetuf OHLS are suitable cables for the standard version.
The controller terminals are suitable for two 1.5 mm²or 16 AWG cables (max).
The same cable may be used for the mains wiring. For maximum probe cable lengths see
Table 2 in Section 5, 'Wiring diagram'. Connect the screens as shown in the wiring diagram.
3.2 Selecting a purge duration
It is important to select a purge duration which allows a 'fresh', hot sample of boiler water to reach
thesensorwhilstnotwastingheatbysettingtoolongatime.Itisforthisreasonthatwerecommend
the in-line sensor is installed as close to the boiler as possible. Variables which affect the required
blowdown time are: -Length and diameter of the blowdown line.
- Type and capacity of the blowdown valve.
Caution: With some small boilers, excessive purge time may lower the water level
significantly, and may even trigger a low water alarm.
As individual boiler plant differs considerably, we recommend that the optimum time is found by
experimentation. Starting with a cold blowdown line, press and hold the purge button down, and
check the time it takes for the set point (or the 4 - 20 mA signal) to stabilise.
If the product is not used in the manner specified in this IMI, then the protection
provided may be impaired.