Veromatic Perto 2.0 Kurzanleitung

Installatie, gebruik, onderhoud NL
Installation, use and maintenance EN
Perto 2.0
PETE2
Espresso machine
GH-PETE2-M01 rev.1

2
NL
Voorwoord
Gefeliciteerd! Voor u staat een warme dranken machine van Veromac Internaonal B.V.
In deze gebruikershandleiding vindt u alle informae die nodig is om de machine te kunnen gebruiken, bij
te vullen en te onderhouden. Als u afwijkt van het voorgeschreven gebruik en onderhoud, kan dat leiden
tot persoonlijk letsel, levensgevaar en/of schade aan de machine. Installae en reparaes mogen
alleen door erkende service monteurs worden gedaan.
Lees daarom deze handleiding aandachg door alvorens met de machine aan de slag te gaan. Bewaar de
handleiding bij de machine om deze later nog te kunnen raadplegen.
Copyright
Het is niet toegestaan om zonder voorafgaande toestemming de inhoud van deze handleiding, de daarin
opgenomen gegevens, aeeldingen, teksten en combinaes daarvan of enig onderdeel daarvan te kopië-
ren.
Aansprakelijkheid
Ondanks de zorg en aandacht die is besteed aan de samenstelling van deze handleiding en de daarin opge-
nomen gegevens, kan Veromac Internaonal B.V. niet instaan voor de volledigheid, juistheid of voortdu-
rende actualiteit van de inhoud van deze handleiding. Veromac Internaonal B.V. aanvaardt dan ook geen
aansprakelijkheid voor directe of indirecte schade, van welke aard dan ook, die in enig opzicht verband
houdt met de inhoud van deze handleiding. Veromac Internaonal B.V. behoudt zicht het recht om het
product en deze handleiding te wijzigen zonder hiervan vooraf melding te maken.
Originele instruces
Donker Duyvisweg 56
3316 BM Dordrecht
The Netherlands
FABRIKANT:

3
NL
Inhoud
1. Belangrijk 4
1.1. Veiligheidsvoorschrien 4
1.2. Bevoegdheid gebruikers 4
1.3. Gebruiksomgeving 4
1.4. Originele onderdelen 4
1.5. Hygiëne 4
1.6. Ingrediënten 4
1.7. Venlaeopeningen 4
1.8. Waterlter 4
1.9. Watertemperatuur 5
1.10. Uitgiejd 5
1.11. Elektrische veiligheid 5
1.12. Aansprakelijkheid en garane 5
2. Transport en uitpakken 6
3. De machine 7
3.1. Algemeen 7
3.2. Buiten- en binnenkant machine 7
3.3. Typeplaatje 8
3.4. Veiligheidssymbolen op de machine 8
4. Installeren 9
4.1. Werkingsschema 9
4.2. Algemene installaerichtlijnen 10
4.3. Gebruiksomgeving 10
4.4. Wateraansluing 11
4.5. Elektrische aansluing 11
4.6. In bedrijf stellen 12
4.7. Instruces voor de operator 12
5. Afstelling 13
5.1. Inleiding 13
5.2. Producten 13
5.3. Watertemperatuur 13
5.4. Maalgraad afstellen 14
5.5. Canister kalibrae 14
6. Bediening 15
6.1. De machine in/uitschakelen 15
6.2. Het hoofdmenu 15
6.3. Een product nemen 15
6.4. Een kan vullen 16
6.5. Lekbak legen 17
6.6. Energiebesparende modus (VIPS) 17
7. Onderhoud 18
7.1. Toegang tot het onderhoudsgebied 18
7.2. Vastvriezen 18
7.3. Het Spoelmenu 19
7.4. Het Servicemenu 20
7.5. Dagelijks onderhoud 21
7.6. Wekelijks onderhoud 22
7.6.1. Espressobrewer schoonmaken 22
7.6.2. Instant mixers schoonmaken 24
7.6.3. Bijvullen van de bonencanister 26
7.6.4. Bijvullen van een instant canister 27
7.7. Maandelijks onderhoud 28
7.8. Periodiek onderhoud 28
8. Storingen en reparaes 29
8.1. Foutmeldingen op het scherm 29
8.2. Reparaes 30
9. Buiten gebruik stellen 31
9.1. Tijdelijk buiten gebruik stellen 31
9.2. Afdanken 31
10. Technische gegevens 32
10.1. EU-verklaring van overeenstemming
33

4
NL
1. Belangrijk
1.1. Veiligheidsvoorschriften
Deze machine is uitsluitend bedoeld voor de bereiding van hete dranken zoals espresso, koe, cappuccino,
warme chocolade gebaseerd op vers gemalen bonen en gedroogd poeder. Met de heet water funce kun-
nen ook andere dranken gemaakt worden zoals thee.
Het is verboden de machine te gebruiken voor een andere dan het hier omschreven doeleinde. Ook is het
niet toegestaan de machine te plaatsen in ruimten waar met hoge druk of stoom gereinigd wordt.
Lees de gebruiksaanwijzingen en vooral deze veiligheidsrichtlijnen door, voordat u deze machine installeert
of gebruikt. Bewaar deze handleiding bij de machine om ze later nog te kunnen raadplegen. De volgende
teksten geven waarschuwingen of veiligheidsrisico’s aan:
! WAARSCHUWING:
Wijst op een risico situae die ernsg persoonlijk letsel, levensgevaar en/of schade aan de machine kan
veroorzaken.
! LET OP!
Wijst op een risico situae die licht persoonlijk letsel en/of schade aan de machine kan veroorzaken.
1.2. Bevoegdheid gebruikers
Deze machine is niet bedoeld voor gebruik door personen met verminderde fysieke, zintuiglijke of geeste-
lijke vermogens, gebrek aan ervaring of kennis, tenzij ze onder toezicht hebben gestaan of zijn geïnstrueerd
over het gebruik van het apparaat door een persoon die verantwoordelijk is voor hun veiligheid.
Kinderen mogen het apparaat niet bedienen en moeten onder toezicht staan om ervoor te zorgen dat ze
niet met het apparaat spelen.
1.3. Gebruiksomgeving
De machine is alleen voor gebruik binnenshuis, niet buiten. Plaatsing op een vorstvrije plaats (10 tot 32° C.)
waar deze niet bloot staat aan of vocht of overmag stof en niet nat gespoten kan worden.
1.4. Originele onderdelen
Gebruik bij het vervangen van onderdelen uitsluitend originele, door Veromac Internaonal B.V. beschik-
baar gestelde (reserve)onderdelen. Dit geldt ook voor de genoemde opes. Die voldoen aan strenge kwa-
liteitseisen waardoor de machine opmaal blij funconeren. Als er geen originele onderdelen worden
gebruikt vervalt de garane en is Veromac Internaonal B.V. niet aansprakelijk voor eventuele daaruit
voortvloeiende schade.
1.5. Hygiëne
Voor een goede hygiëne en veiligheid is het van belang de machine volgens de voorschrien te onderhou-
den. Reinig de producthouders en verwijderbare onderdelen die met voedsel in contact komen volgens de
voorschrien in deze handleiding en zorg dat ze bij terugplaatsing goed droog zijn.
1.6. Ingrediënten
Houdt de bewaar- en toepassingsvoorschrien in acht die op de verpakking van de ingrediënten staat. Zorg
dat de ingrediënten niet vochg worden. Verwijder ingrediënten die te lang in de houder zit of als u twijfelt
over de kwaliteit.
1.7. Ventilatieopeningen
Voorkom dat er voorwerpen of vloeistoen door de venlaeopeningen in de machine terechtkomen. Trek
onmiddellijk de stekker uit de wandcontactdoos als er toch vloeistoen in de machine terechtkomen. Spuit
vooral nooit met een waterslang of iets dergelijks in de richng van de machine.
1.8. Waterfilter
Het waterlter (dealer ope) dient met enige regelmaat vervangen te worden. Uw dealer kan u daar meer
over vertellen. Een te lang gebruikt waterlter is nadelig voor de werking van de machine en kan gevaar
opleveren voor de gezondheid.
Gebruik het waterlter niet op plaatsen waar het water microbiologisch niet veilig is of op plaatsen waar de

5
NL
waterkwaliteit niet bekend is. Volg de installaevoorschrien die in paragraaf 4.2 staan vermeld of volg de
installae voorschrien van het waterlter.
1.9. Watertemperatuur
In de machine bevindt zich een waterboiler met een watertemperatuur van 80-90°C. Het water blij ook bij
een uitgeschakelde machine lange jd warm.
Houdt uw handen uit de buurt van de uitloop/beker jdens het nemen van een consumpe of spoelen, om
brandwonden te voorkomen door het hete water.
1.10. Uitgiftetijd
De drank wordt vrijwel direct na het starten uitgegeven.
1.11. Elektrische veiligheid
! WAARSCHUWING:
Er mogen geen delen verwijderd worden waarbij gereedschap nodig is. Dit mag alleen door een erkend
monteur gedaan worden.
Bovendien mag niet met voorwerpen door de diverse openingen van de machine gestoken worden en mag
er niet met water in of op de machine gespoten worden. De machine mag ook niet geplaatst worden in
ruimten waar gereinigd wordt met stoom- of hogedruk apparaten.
1.12. Aansprakelijkheid en garantie
Onder verwijzing naar de (Metaalunie) levervoorwaarden van Veromac Internaonal BV is zij niet aanspra-
kelijk en garaneplichg als gebreken het gevolg zijn van:
• Normale slijtage.
• Buitenkomende schade.
• Ondeugdelijk en onoordeelkundig gebruik.
• Installae, montage, wijziging of reparae niet uitgevoerd volgens de richtlijnen van de fabrikant.
• Niet of onjuist uitgevoerd onderhoud.
• Gebreken aan of ongeschiktheid van zaken of gebruikte materialen of hulpmiddelen door opdrachtge-
ven of derden.

6
NL
2. Transport en uitpakken
Het vervoeren van deze machine mag uitsluitend in de originele verpakking gebeuren. Op de verpakking
staan aanwijzingen die nodig zijn voor het opslaan en vervoeren van deze machine (zie Figuur 1).
Temperatuur
Tijdens gebruik +10° tot +32° Celsius
Tijdens transport en
opslag
+0° tot +50° Celsius
Afmengen verpakking en transportgewicht
Hoogte 910 mm
Breedte 380 mm
Diepte 600 mm
Transportgewicht 45,5 kg
Controleer de verpakking op beschadigingen. Een beschadigde machine kan onveilig zijn en mag niet in
gebruik genomen worden. Neem in dat geval contact op met uw dealer.
Bewaar de verpakking als verwacht wordt dat de machine later weer vervoerd moet worden.
Figuur 1.

7
NL
3. De machine
3.1. Algemeen
Dit is een automasche machine voor het bereiden van warme dranken. U plaatst een beker, glas of kan on-
der de juiste uitloop. Vervolgens kiest U een product en eventueel de instellingen voor uw consumpe op
het scherm. De consumpe wordt uitgegeven in de geplaatste beker, glas of kan.
3.2. Buiten- en binnenkant machine
Zie Figuur 2 en Figuur 3
1. Bonencanister
2. Kast
3. Deur
4. Touchscreen
5. Slot
6. Uitgie
7. Cuptrays
8. LED indicae
9. Cupsensor
10. Lekbak en lekbakrooster
11. Aan/uit schakelaar
12. Netsnoer aansluing
13. Waterinlaat
14. Grinder behuizing
15. Glijgoot gemalen koe
16. Productmixer (2x)
17. Espresso brewer
18. Koe uitloop
19. Vuilbak met lekwater opvang bakje
20. Canister voor instant product (3x)
21. Typeplaatje (zie 2.4)
22. Canister uitloop
23. Deurschakelaar
24. Deur cover
25. USB poort
1
2
9
10
5
8
3
7
6
1
2
9
10
4
4
5
8
3
7
6
11
13
12
Figuur 2.
2121
1414
1515
2020 2222
1717
1616 2525
1919
2323
2424
1818
21
14
15
20 22
17
16 25
19
23
24
18
Figuur 3.

8
NL
3.3. Typeplaatje
Het typeplaat bevindt zich in de machine bovenaan op de rechterzij-
wand (Zie Figuur 4). Op het typeplaatje vindt u de volgende gegevens
van de machine:
• Model
• Serienummer
• Bouwjaar
• Elektrische gegevens
• Wateraansluing
De instellingen van product- en waterhoeveelheden kunnen per ma-
chine verschillen. Iedere machine hee een uniek serienummer met
bijbehorende sowareversie. Als u de afstelling van uw machine ver-
anderd wilt hebben, is het serienummer van belang voor de dealer.
Figuur 4.
3.4. Veiligheidssymbolen op de machine
Op de machine zijn de volgende veiligheidssymbolen aangebracht:
Symbool Locae Betekenis
• Achterzijde van de machine
• Bij PP-00851
Pas op! Elektrische spanning
Achterzijde van de machine Gescheiden inzamelen. Zie
paragraaf 9.2
Printplaat van het touchscreen Pas op! Stasch gevoelig.
Grinder bracket Pas op, draaiende delen
De veiligheidssymbolen op de machine moeten volledig en leesbaar worden gehouden. Beschadigde en
onleesbare veiligheidssymbolen moeten worden vernieuwd.

9
NL
4. Installeren
! WAARSCHUWING:
Het installeren mag alleen gebeuren door een bekwaam servicemonteur!
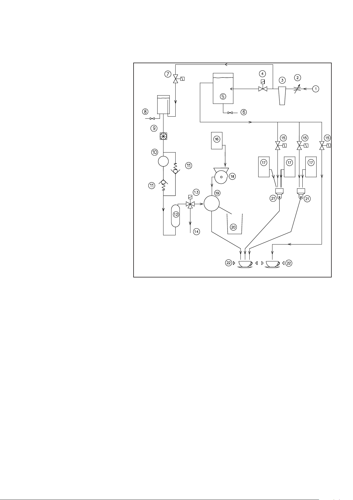
4.1. Werkingsschema
Zie Figuur 5
1. Wateraansluing
2. Reduceervenel (oponeel)
3. Waterlter (oponeel)
4. Inlaatvenel boiler (naar mixers)
5. Boiler (naar mixers)
6. Boileraap
7. Inlaatvenel espressozijde
8. Air break - waterbuer
9. Flow meter
10. Pomp
11. Terugslagkleppen (in pomp)
12. Espressoboiler
13. Driewegvenel
14. Overdruk naar lekbak
15. Uitlaatvenelen naar mixers
16. Producthouder espressobonen
17. Producthouders instant producten
18. Bonenmaler
19. Espressobrewer
20. Afvalbak
21. Mixerunits
22. Kopje/beker/glas (sensoren)
B
P
Figuur 5.
De dranken worden bereid volgens meerdere principes: espresso en instant.
De espresso/koe producten worden bereid in de espressobrewer bij ongeveer 8-9 bar druk. Het water
wordt op druk gebracht door de waterpomp, verhit in de espressoboiler en daaropvolgend naar de brewer
geleid. Voorafgaand, worden koebonen vermalen en gedoseerd in de brewer. Het boon type, jnheid van
de maling, gemaald gewicht en aandrukking van de gemalen koe bepalen mede de waterdruk en de in-
cup kwaliteit.
Mix producten worden bereid volgens het instant principe. Het benodigde hete water komt uit de open boi-
ler. Een bepaalde hoeveelheid heet water en poeder(s) worden bij elkaar gedoseerd in een mixerunit. Daar
worden beiden met behulp van een snel draaiende mixer met elkaar vermengd. Dit mengsel stroomt, al of
niet gecombineerd met een ander oplosproduct, uit de uitloop in uw beker of kan.

10
NL
4.2. Algemene installatierichtlijnen
Het installeren van de machine mag uitsluitend gebeuren door een erkend servicemonteur. Deze houdt zich
aan de door de fabrikant van de machine opgestelde richtlijnen en conform naonale en lokale regelge-
ving. De monteur instrueert de operator over de werking, het onderhoud en de handelingen bij eventuele
storingen.
Behalve de weelijke richtlijnen waaraan een servicemonteur moet voldoen stelt Veromac Internaonal
BV bovendien nog de volgende eisen aan een servicemonteur:
1. De monteur is goed op de hoogte van de machine, door training bij Veromac Internaonal B.V. of door
gelijkwaardige, elders verkregen training.
2. De monteur gebruikt de instruces, schema’s enz. die voor dit type en uitvoering gelden.
3. De monteur is goed op de hoogte van de geldende richtlijnen voor hygiëne.
4.3. Gebruiksomgeving
De machine is alleen voor gebruik binnenshuis, niet voor buiten. Plaatsing op een vorstvrije plaats waar
deze niet bloot staat aan of vocht of overmag stof en niet nat gespoten kan worden. De machine mag niet
gebruikt worden boven een hoogte van 2000 m.
De machine is uitsluitend geschikt voor gebruik in huishoudelijke- ,kantoor- en licht industriële omgevin-
gen. De machine is niet voor professionele keukens geschikt waar frequent met water wordt gereinigd of
een stoge omgeving. Bij plaatsing in een andere omgeving kan Veromac Internaonal niet garant staan
voor het correct werken en voor de veiligheid van de machine.
Het is niet toegestaan de machine te plaatsen in ruimten waar met waterstralen of stoom gereinigd wordt.
Voor een correcte werking mag de machine niet onder een hoek opgesteld worden, maar op een horizon-
taal en stabiel oppervlak.
De omgevingstemperatuur moet binnen +10° tot +32° Celsius vallen voor een correcte werking van de ma-
chine.
Zorg ervoor dat de wandcontactdoos en waterafsluiter
vrij toegankelijk en gemakkelijk bereikbaar blijven na
plaatsing van de machine.
Aan de achterzijde van de machine bevindt zich de aan/
uit schakelaar. Zorg dat deze ook goed bereikbaar blij.
Controleer of het netsnoer onbeschadigd is. Een be-
schadigd netsnoer dient onmiddellijk vervangen te
worden! Zorg voor voldoende vrije ruimte rondom de
machine. Minimaal benodigde inbouwruimte (in mm),
zie Figuur 6.
Plaats de machine op een dusdanige plaats dat het
hoogste oppervlak van de machine zich op minimaal
120 cm boven het vloeroppervlak bevindt.
Bij plaatsing direct onder een kast rondom minimaal
150 mm vrijhouden. Voor een goede werking van de
machine is het noodzakelijk dat veel koellucht aan- en
afgevoerd kan worden. Hiertoe zijn diverse openingen
aangebracht in de machine. Deze openingen mogen
nooit afgedekt worden.
260
652
75
200
20
750
60
Figuur 6.
Inhaltsverzeichnis
Sprachen:
Andere Veromatic Kaffeemaschine Handbücher




















