
SS-460-001 1 I56-3194-000
M500SA Supervised Control Module
INSTALLATION AND MAINTENANCE INSTRUCTIONS
6581 Kitimat Road, Unit 6, Mississauga, Ontario L5N-3T5
1-800-SENSOR2, FAX: 905-812-0771-
www.systemsensor.ca
BEFORE INSTALLING
This information is included as a quick reference installation guide. Refer to
the control panel installation manual for detailed system information. If the
modules will be installed in an existing operational system, inform the opera-
tor and local authority that the system will be temporarily out of service. Dis-
connect power to the control panel before installing the modules.
NOTICE: This manual should be left with the owner/user of this equipment.
GENERAL DESCRIPTION
M500SA Supervised Control Modules are intended for use in intelligent, two-
wire systems, where the individual address of each module is selected using
the built-in rotary decade switches. This module is used to switch an external
power supply, which can be a DC power supply or an audio amplifier (up
to 80 VRMS), to notification appliances. It also supervises the wiring to the
connected loads and reports their status to the panel as NORMAL, OPEN,
or SHORT CIRCUIT. The M500SA has two pairs of output termination points
available for fault-tolerant wiring and a panel-controlled LED indicator. This
module can be used to replace an M500CA module that has been configured
for supervised wiring operation.
COMPATIBILITY REQUIREMENTS
To ensure proper operation, these modules shall be connected to listed com-
patible system control panels only.
FIGURE 1. CONTROLS AND INDICATORS:
C0909-01
MOUNTING
The M500SA mounts directly to 4-inch square electrical boxes (see Figure
2A). The box must have a minimum depth of 21/8inches. Surface mounted
electrical boxes (SMB500) are available from System Sensor.
SPECIFICATIONS
Normal Operating Voltage: 15 to 32 VDC
Maximum Current Draw: 6.5mA (LED On)
Operating Current: 350 µA max., 1 communication every 5 seconds 47k EOL resistor; 485 µA max. (Communicating, NAC Shorted)
Maximum NAC Line Loss: 4 VDC
External Supply Voltage (between Terminals T3 and T4)
Maximum (NAC): Regulated 24VDC
Maximum (Speakers): 70.07 V RMS, 50 W
Max. NAC Current Ratings: For class B wiring system, the current rating is 3A; For class A wiring system, the current rating is 2A
Temperature Range: 32˚F to 120˚F (0˚C to 49˚C)
Humidity: 10% to 93% Non-condensing
Dimensions: 41/2˝ H × 4˝ W × 11/4˝ D (Mounts to a 4˝ square by 21/8˝ deep box.)
Accessories: SMB500 Electrical Box; CB500 Barrier
FIGURE 2A. MODULE MOUNTING FIGURE 2B:
WITH BARRIER:
C1050-00
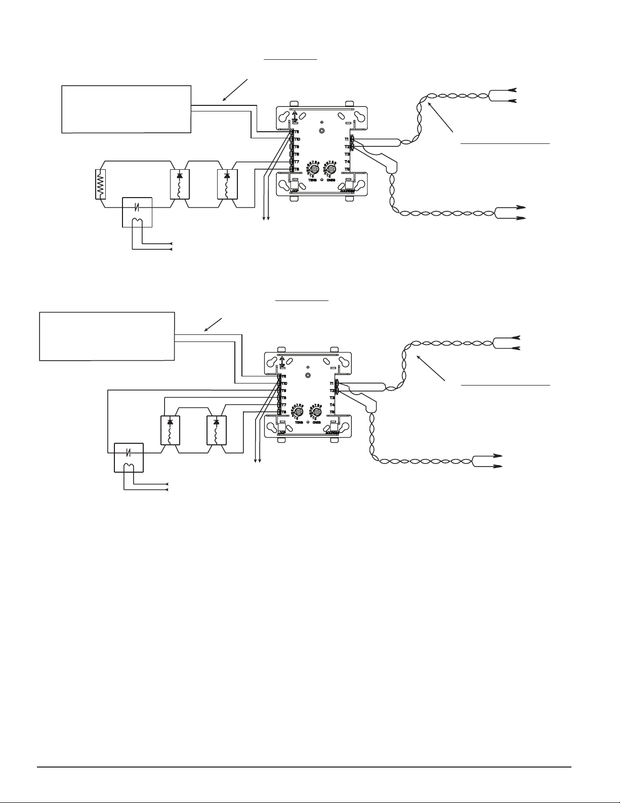
WIRING
NOTE: All wiring must conform to applicable local codes, ordinances, and
regulations. When using control modules in nonpower limited applications,
the System Sensor CB500 Module Barrier must be used to meet UL require-
ments for the separation of power-limited and nonpower-limited terminals and
wiring. The barrier must be inserted into a 4˝×4˝×21/8˝ junction box, and the
control module must be placed into the barrier and attached to the junction
box (Figure 2A). The power-limited wiring must be placed into the isolated
quadrant of the module barrier (Figure 2B).
1. Install module wiring in accordance with the job drawings and appropri-
ate wiring diagrams.
2. Set the address on the module per job drawings.
3. Secure module to electrical box (supplied by installer), as shown in Fig-
ure 2A.