
By CNP INDUSTRIES, INC.
P.O. Box 18645 Anaheim, Ca 92817 (877) 387-6721
VENTILATOR VEN140/VEN100 INSTALLATION INSTRUCTIONS
Ventilator Can Be Used For Roof or Wall Mounting
Recommended for use over household gas and electric ranges and cooktops. READ ENTIRE INSTRUCTIONS
BEFORE PROCEEDING. Installation must comply with all applicable codes.
IMPORTANT: Save for local electrical inspector's use.
INSTALLER: Please leave these instructions with this unit for the owner.
OWNER: Please retain these instructions for future use.
WARNING: BEFORE INSTALLING OR SERVICING THIS UNIT, SWITCH POWER OFF AT
SERVICE PANEL AND LOCK SERVICE DISCONNECTING MEANS TO PREVENT POWER
FROM BEING SWITCHED ON ACCIDENTALLY. IF PANEL CANNOTBE LOCKED,
SECURELY FASTEN A WARNING TAG TO THE SERVICE PANEL.
CAUTION: To reduce the risk of fire and to properly exhaust air, be sure to exhaust air outside. Do not exhaust air
into spaces within walls or ceiling or into attics, crawl spaces or garages.
NOTE: THESE INSTRUCTIONS DESCRIBE THE INSTALLATION OF THE VEN140 OR VEN100 REMOTE
HOOD, REFER TO THEIR SPECIFICATIONS FOR POWER REQUIREMENTCOMPATABILITY.
VEN140: 1-HP 3-SPEED MOTOR, 115V AC, 60Hz /20 Amp CIRCUIT REQUIRED FOR WIND CREST
VEN100: -HP 3-SPEED MOTOR, 115V AC, 60Hz/15 Amp CIRCUIT REQUIRED FOR WIND CREST
1. Provide square hole through the roof or wall as shown by dash lines for conduit as shown in Fig-2. For reference,
location of 10" duct connection and wiring connection is shown with solid lines.
2. Install ventilator on roof or wall, with discharge (screened end) pointing down, according to STANDARD
ROOFING PROCEDURES. Note: Front discharge edge should be on top of shingles and rear and side edges
under shingles. Note: Unit must be sealed between roof or wall and underside of flange with roofing mastic to
prevent leaks. For installation on a flat roof, or roofs with pitch of less than 1-1/2" in 12", install ventilator on
curb as shown in Fig-3. Position curb on sloping roof with 2" dimension facing down slope. Position curb on flat
roofs so that discharge (screened end) points away from prevailing wind.
3. Connect the ventilator to exhaust system with a 10" diameter metal duct only. Use 10" adjustable elbow to adjust to roof
angle. Tape and screw all joints to prevent air leaks. See Fig-4.
4. Remove top cover of ventilator to access wiring connections. Retain mounting screws.
5. Remove shipping bracket per separate instruction.
6. Run electrical conduit per local code to conduit outlet in bottom plate of ventilator (use liquid tight connection). Other
end of conduit will connect to electrical box in your Wind Crest hood. See hood installation instructions for hood wiring
location.
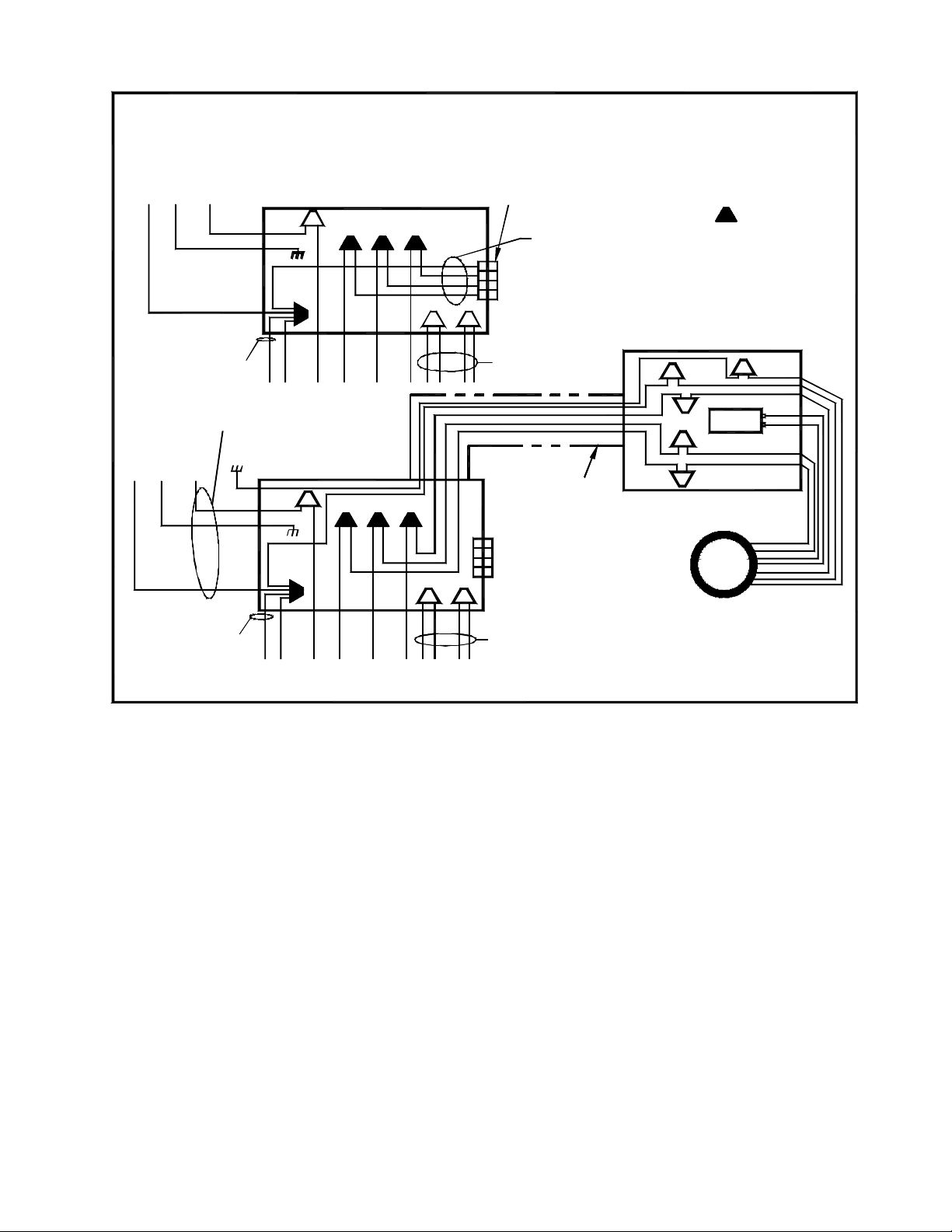
7. Run four (4) 16 ga wires in conduit (1-black, 1-white, 1-blue and 1-red) between the ventilator and hood. Check for
local code compliance. The ground wire should be 16 ga wire. See Fig-6 for wiring details. Check for local code
compliance.
8. Dimensions of ventilator are shown in Fig-5.
9. When connecting the hood to power supply, replace the black-#12 wire and white-#13 wire on hood with the wires
supplied with the remote blower.
Power supply for the VEN140 plus hood requires a 120v, 20 amp, 60 Hz circuit, connected per local codes.
10. Rotate ventilator blower wheel to be sure it turns freely and does not rub on motor brackets. Check damper door to be
sure it moves freely and spring returns door to closed position.
11. Check screen guard to be sure it is in position and secure. Check for removal of shipping bracket.
12. Replace cover removed in Step-4 and secure with screws provided. All screws must be in place on cover.
13. See Fig-1 for typical hood installations.